三种IGBT驱动电路和保护方法详解
本文着重介绍三个IGBT驱动电路。驱动电路的作用是将单片机输出的脉冲进行功率放大,以驱动IGBT,保证IGBT的可靠工作,驱动电路起着至关重要的作用,对IGBT驱动电路的基本要求如下:
(1) 提供适当的正向和反向输出电压,使IGBT可靠的开通和关断。
(2) 提供足够大的瞬态功率或瞬时电流,使IGBT能迅速建立栅控电场而导通。
(3) 尽可能小的输入输出延迟时间,以提高工作效率。
(4) 足够高的输入输出电气隔离性能,使信号电路与栅极驱动电路绝缘。
(5) 具有灵敏的过流保护能力。
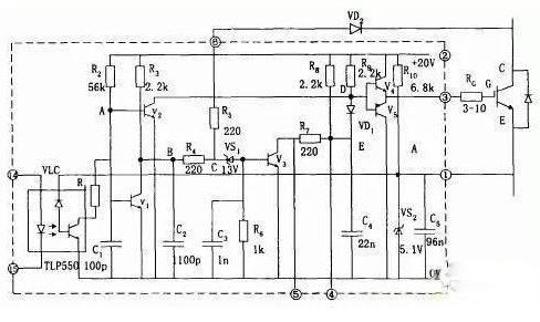
驱动电路EXB841/840
EXB841 工作原理如图1,当EXB841的14脚和15脚有10mA的电流流过1us以后IGBT正常开通,VCE下降至3V左右,6脚电压被 钳制在8V左右,由于VS1稳压值是13V,所以不会被击穿,V3不导通,E点的电位约为20V,二极管VD截止,不影响V4和V5正常工作。
当 14脚和15脚无电流流过,则V1和V2导通,V2的导通使V4截止、V5导通,IGBT栅极电荷通过V5迅速放电,引脚3电位下降至0V,是 IGBT栅一 射间承受5V左右的负偏压,IGBT可靠关断,同时VCE的迅速上升使引脚6“悬空”。C2的放电使得B点电位为0V,则V S1仍然不导通,后续电路不动作,IGBT正常关断。
如有过流发生,IGBT的V CE过大使得VD2截止,使得VS1击穿,V3导通,C4通过R7放电,D点电位下降,从而使IGBT的栅一射间的电压UGE降低 ,完成慢关断,实现对IGBT的保护。由EXB841实现过流保护的过程可知,EXB841判定过电流的主要依据是6脚的电压,6脚的电压不仅与VCE 有关,还和二极管VD2的导通电压Vd有关。
典型接线方法如图2,使用时注意如下几点:
a、IGBT栅-射极驱动回路往返接线不能太长(一般应该小于1m),并且应该采用双绞线接法,防止干扰。
b、由于IGBT集电极产生较大的电压尖脉冲,增加IGBT栅极串联电阻RG有利于其安全工作。但是栅极电阻RG不能太大也不能太小,如果 RG增大,则开通关断时间延长,使得开通能耗增加;相反,如果RG太小,则使得di/dt增加,容易产生误导通。
c、图中电容C用来吸收由电源连接阻抗引起的供电电压变化,并不是电源的供电滤波电容,一般取值为47 F。
d、6脚过电流保护取样信号连接端,通过快恢复二极管接IGBT集电极。
e、14、15接驱动信号,一般14脚接脉冲形成部分的地,15脚接输入信号的正端,15端的输入电流一般应该小于20mA,故在15脚前加限流电阻。
f、为了保证可靠的关断与导通,在栅射极加稳压二极管。
M57959L/M57962L厚膜驱动电路
M57959L/M57962L厚膜驱动电路采用双电源(+15V,- 10V)供电,输出负偏压为-10V,输入输出电平与TTL电平兼容,配有短 路/过载保护和 封闭性短路保护功能,同时具有延时保护特性。其分别适合于驱动1200V/100A、600V/200A和1200V/400A、600V/600A及其 以下的 IGBT.M57959L/M57962L在驱动中小功率的IGBT时,驱动效果和各项性能表现优良,但当其工作在高频下时,其脉冲前后沿变的较差,即信 号的最大传输宽度受到限制。且厚膜内部采用印刷电路板设计,散热不是很好,容易因过热造成内部器件的烧毁。
日本三菱公司的M57959L集成IGBT专用驱动芯片它可以作为600V/200A或者1200V/100A的IGBT驱动。其最高频率也达40KHz,采用双电源 供电(+15V和-15V)输出电流峰值为±2A,M57959L有以下特点:
(1) 采用光耦实现电器隔离,光耦是快速型的,适合20KHz左右的高频开关运行,光耦的原边已串联限流电阻,可将5V电压直接加到输入 侧。
(2) 如果采用双电源驱动技术,输出负栅压比较高,电源电压的极限值为+18V/-15V,一般取+15V/-10V。
(3) 信号传输延迟时间短,低电平-高电平的传输延时以及高电平-低电平的传输延时时间都在1.5μs以下。
(4) 具有过流保护功能。M57962L通过检测IGBT的饱和压降来判断IGBT是否过流,一旦过流,M57962L就会将对IGBT实施软关断,并输出过 流故障信号。
(5) M57959的内部结构如图所示,这一电路的驱动部分与EXB系列相仿,但是过流保护方面有所不同。过流检测仍采用电压采样,电路特 点是采用栅压缓降,实现IGBT软关断。
避免了关断中过电压和大电流冲击,另外,在关断过程中,输入控制信号的状态失去作用,既保护关断是在封闭状态中完成的。当保护开始时,立即送出故障信号,目的是切断控制信号,包括电路中其它有源器件。
SD315A集成驱动模块
集成驱动模块采用+15V单电源供电,内部集成有过流保护电路,其最大的特点是具 有安全性、智能性与易用性。2SD315A能输出很大的峰 值电流(最大瞬时输出电流可达±15A),具有很强的驱动能力和很高的隔离电压能力(4000V)。2SD315A具有两个驱动输出通道,适合于驱 动等级为1200V/1700V极其以上的两个单管或一个半桥式的双单元大功率IGBT模块。其中在作为半桥驱动器使用的时候,可以很方便地 设置死区时间。
2SD315A内部主要有三大功能模块构成,分别是LDI(Logic To Driver Interface,逻辑驱动转换接口)、IGD(Intelligent Gate Driver,智能门极驱动)和输入与输出相互绝缘的DC/DC转换器。当外部输入PWM信号后,由LDI进行编码处理,为保证信号不受外界条件的 干扰,处理过的信号在进入IGD前需用高频隔离变压器进行电气隔离。从隔离变压器另一侧 接收到的信号首先在IGD单元进行解码,并把解码后的PWM信号进行放大(±15V/±15A)以驱动外接大功率IGBT。当智能门极驱动单元IGD内的 过流和短路保护电路检测到IGBT发生过流和短路故障时,由封锁时间逻辑电路和状态确认电路产生相应的响应时间和封锁时间,并把此时的状态信号进行编码送 到逻辑控制单元LDI。LDI单元对传送来的IGBT工作状态信号进行解码处理,使之在控制回路中得以处理。为防止2SD315A的两路输出驱动信号相互 干扰,由DC/DC转换器提供彼此隔离的电源供电。
2SD315使用时注意事项:
a、工作模式
驱动模块的模式选择端MOD外接+15V电源,输入引脚RC1和RC2接地,为直接工作模式。逻辑控制电平采用+15V,信号输入管脚InA、 InB连 接在一起接收来自单片机的脉冲信号。2SD315A的SO1和SO2两只管脚输出通道的工作状态。当MOD接地时,MOD接地。通常半桥模式都是驱动一个 直流母线上的一个桥臂,为避免上下桥臂直通必须设置死区时间,在死区时间里两个 管子同时关断。因此,RC 1、RC2端子必须根据要求外接RC网络来产生死区时间,死区时间一般可以从100n,到几个ms。图中所示的RC 1、 RC2分别连接lOk.的电阻和100pF的电容,这样产生的死区时间大约是500ns.
b、端口VL/Reset
这个端子是用来定义具有施密特性质的输入InA和InB的,使得输入在2/3VL时开通,在I/3 VL时作为关断信号。当PWM信号是TTL电平时, 该端子连接如图3-5所示,当输入InA和InB信号为15V的时候,该端子应该通过一个大约1K左右的电阻连接到++15V电源上,这样开启和关断电压 分别应该是lov和5V。另外,输入UL/Reset端还有另外的功能:如果其接地,则逻辑驱动接口单元l.DI001内的错误信息被清除。
c、门极输出端
门极输出Gx端子接电力半导体的门极,当SCALE驱动器用15V供电的时候,门极输出土15V.负的门极电压由驱动器内部产生。使用如图3-6 结构的电路可以实现开通和关断的速度的不一样,增加了用户使用的灵活性。
d、布局和布线
驱动器应该尽可能近的和功率半导体放在一起,这样从驱动器到电力晶体管的引线就会尽可能的短,一般来说驱动器的连线尽量不要长 过10厘米。同时一般要求到集电极和发射极的引线采用绞合线,还有可以在IGBT的门极和发射极之间连接一对齐纳稳压二极管(15~18V) 来保护IGBT不会被击穿。
驱动模块的模式选择端MOD外接+15V电源,输入引脚RC1和RC2接地,为直接工作模式。逻辑控制电平采用+15V,信号输入管脚InA、 InB连 接在一起接收来自单片机的脉冲信号,进行同步控制。2SD315A的SO1和SO2两只管脚外接三极管和光耦用来向单片机输出两输出通道的 工作状态,其输出端结构皆为集电极开路输出,可以通过外接上拉电阻以适用于各种电平逻辑。 在管脚SO1、SO2和电源之间以及VisoX 和LSX之间加发光二极管进行故障指示。正常情况下SO1和SO2输出皆为高电平,上电后D3和D4先亮,延时几秒后熄灭,同时D8和D15发亮。
当检测到故障信号时,SO1和SO2的输出电平被拉低到地,即D3和D4发亮,同时D8和D15闪烁。2SD315A是通过监测UCE(sat)来 判断回路是否 短路和过流,当检测到一路或两路发生过流现象时,检测电路会把异常状态回馈到驱动模块,驱动模块内部会产生一个故障信号并将它 锁存,锁存时间为1s,在这段时间内,驱动模块不再输出信号,而是将两组IGBT及时关断予以保护。同时,状态输出管脚SO1和SO2的高电平 被拉低,光耦TLP521导通,两路状态信号通过或门74LS32送给单片机。为防止因关断速度太快在IGBT的集电极上产生很高的反电动势,在门极输出 端采用如图所示的电路结构实现开通和关断速度的不同。开通时门极电阻为3.4Ω,关断时电阻为6.8Ω,二极管采用快恢 复型,这样就使关断速度下降到安全水平。
IGBT短路失效机理
IGBT负载短路下的几种后果
(1) 超过热极限:半导体的本征温度极限为250℃,当结温超过本征温度,器件将丧失阻断能力,IGBT负载短路时,由于短路电流时结温升 高,一旦超过其热极限时,门级保护也相应失效。
(2) 电流擎住效应:正常工作电流下,IGBT由于薄层电阻Rs很小,没有电流擎住现象,但在短路状态下,由于短路电流很大,当Rs上的压降 高于0.7V时,使J1正偏,产生电流擎住,门级便失去电压控制。
(3) 关断过电压:为了抑制短路电流,当故障发生时,控制电路立即撤去正门级电压,将IGBT关断,短路电流相应下降。由于短路电流大, 因此,关断中电流下降率很高,在布线电感中将感生很高的电压,尤其是在器件内封装引线电感上的这种感应电压很难抑制,它将使器件有过电流变为关断过电压而 失效。
IGBT过流保护方法
(1) 减压法:是指在故障出现时,降低门级电压。由于短路电流比例于外加正门级电压Ug1,因此在故障时,可将正门级电压降低。
(2) 切断脉冲方法:由于在过流时,Uce电压升高,我们利用检测集电极电压的方法来判断是否过流,如果过流,就切断触发脉冲。同时尽 量采用软关断方式,缓解短路电流的下降率,避免产生过电压造成对IGBT的损坏。
IGBT 是什么?应用领域都有哪些?
从功能上来说,IGBT就是一个由晶体管实现的电路开关。当其导通时,可以承受几十到几百安培量级的电流;当其关断时,可以承受几百至几千伏特的电压。
家里的电灯开关是用按钮控制的。IGBT作为晶体管的一种,它不用机械按钮,而是由别的电路来控制的。具体点说,IGBT的简化模型有3个接口,有两个(集电极、发射极)接在强电电路上,还有一个接收控制电信号,叫作门极。给门极一个高电平信号,开关(集电极与发射极之间)就通了;再给低电平信号,开关就断了。给门级发出控制指令的电路称为控制电路,你可以理解为是一种“计算机”,只不过实际用的“计算机”通常是单片机或者是叫作DSP的微处理器,擅长处理数字信号,比较小巧,甚至对于一些很基本的应用,可能靠一些简单的芯片和电路就可以实现控制,无需编程。但要注意的是,门级所谓数字信号的电压也需要10到20伏特,所以在控制电路和IGBT之间还需要一个小的“驱动电路”来进行信号的转换。
这种可以用数字信号控制的强电开关还有很多种。作为其中的一员,IGBT的特点是,在它这个电流电压等级下,它支持的开关速度是最高的,一秒钟可以开关近万次。换言之,IGBT开关频率可以达到10kHz级别。GTO以前也用在轨道交通列车上,但是GTO开关速度低,所以现在只有在最大电压电流超过IGBT承受范围的场合才使用。IGCT本质上也是GTO,不过结构做了优化,其开关速度和最大电压电流都介于GTO和IGBT之间。另一方面,比IGBT开关速度更快的是大功率MOSFET,但其支持的最大电压电流均小于IGBT。
要这么快的开关干什么用?常见的强电只有50Hz的交流电,变压器能变它的电压,但是不能改变它的频率,更不能把它变成直流;另一方面,光伏电站发出的直流电,也无法转换为交流。而利用IGBT这种开关,人们可以设计出一类电路,通过控制IGBT,把电源侧的交流电变成给定电压的直流电,或是把各种电变成所需频率的交流电。这类电路统称电力电子电路,由电力电子电路做成的设备称为变换器。特别的,把交流电变成直流电的电路叫做整流器,把直流电变成交流电的叫做逆变器,而直流变直流的电路其实是花样最多的,一般直接称为变换器。
怎么实现的?需要讲一下PWM(脉宽调制)的概念。这个道理可以用照明灯接触不良时快速闪烁来类比。闪烁的灯看起来没有正常的灯亮,这是因为闪烁的灯亮0.1秒,又灭0.1秒,总共0.2秒的时间内它只发出了正常灯0.1秒的光能,所以显得暗。功率电路的本质是传输电能,所以也可以利用这个原理。如果用电器前0.2秒接了300V的电压,后0.1秒接了0V的电压,那在0.3秒内,它就等效于用电器两端始终接着200V的电压。我们管这个只持续0.2秒的300V电压叫脉冲,通过改变脉冲在0.3秒内占据的时间(也就是脉宽),就可以实现等效电压在这个时刻内成为0~300V内的任何一个值,所谓的脉宽调制一词就是这么来的。电压一高一低变化的总时间越短,从宏观上看电压越接近等效电压。
通过较高电压直流电和PWM方法,得到任意较低电压直流电的示意图
通过直流电和PWM方法,得到不同电压、不同频率交流电的示意图
如果你仔细看了上一段的说明,你会发现实现这个功能需要至少两个开关,一个接在用电器和300V之间,一个接在用电器和0V之间。两个开关交替导通才可以实现PWM,这和家里的电灯只有一个开关是不太一样的。当然,在很多应用中,可以将其中一个开关替换为二极管,另外一个开关的通断可以自动控制二极管的通断。
总之,我现在有了电压、频率都受我控制的强电了。这个强电就可以用来驱动高铁的电机。现在高铁使用的都是交流电机,它结构简单且省电,但是转速很难调整。好在它的转速和输入交流电源的频率有很密切的关系,所以就可以用使用IGBT的变换器搞出电压、频率受控的强电,来灵活控制电机的转速。反映到高铁上,就是高铁列车的车速。这就是所谓的变压变频控制(VVVF)。
除了高铁,像电动汽车、变频空调、风力发电机等很多用到交流电机的场合,都用得到IGBT及配套的这类电路来控制电机。光伏发电、电力储能等领域,主要用IGBT进行交流电、直流电之间的转换。
IGBT的特点可以从其全称中了解一二:绝缘栅双极晶体管。
所谓绝缘栅,是指IGBT与MOSFET类似,作为控制的门级和功率电路部分是绝缘的,之间没有通过导体或半导体电气连接。门级只要出现一定的电压,在半导体内部形成一定的电场,就可以实现IGBT的导通。
有了绝缘栅,在开关时,只需要在IGBT切换状态的瞬时间内给门级注入/抽取一点能量,改变内部电场,就可以改变IGBT的工作状态。这个过程很容易做的非常快速,这也是IGBT、功率MOSFET的最大开关速度较高的原因之一。相比之下,普通的三极管(BJT)中,控制极需要有持续的电流才能维持导通,而且当主功率电路中的电流较大时,这个电流也必须相应地变得比较大才能支持这样的电流。
所谓双极,是指IGBT导通时,半导体内的电子和空穴两种粒子都参与电流传导。就像教科书里二极管导通时电压总是0.7V一样,利用电导调制现象,IGBT导通时的电压相对于大电流不敏感。相比之下,功率MOSFET作为单极器件,其导通时类似一个小电阻,小电阻上的电压和电流呈线性关系,因此当电流超过一定程度时,功率MOSFET上消耗的电能(电压和电流的乘积)就太大了,限制了MOSFET的最大电流。另一方面,减小MOSFET中小电阻的努力会希望MOSFET的两个功率极不要相隔太远,但这也制约了MOSFET承受电压的能力。
所谓晶体管,其与GTO等晶闸管有一定的区别。晶闸管的内部结构类似于两个晶体管,依靠这两个晶体管之间相互放大,实现了IGBT等晶体管难以实现的超大电流的传导。但其问题在于关断器件时,需要抽取很大的电流,让两个晶体管退出相互放大的状态。这一过程需要的瞬时功率大,速度也比较慢,所以关断晶闸管的过程会损失比较多的能量。这也是为什么GTO支持的开关频率会明显小于IGBT。
IGBT结构示意图,可简化为一个PNP型三极管和一个N-MOSFET的组合
IGBT的结构可简化视为一个PNP型三极管和一个N-MOSFET的组合。门及信号直接控制MOSFET的通断,当MOSFET导通时,会持续向PNP型三极管的基极抽取电流,实现PNP三极管的导通。当MOSFET关断时,会掐断这一电流,从而关断PNP三极管。
IGBT是非常成功的电力电子器件之一。当然,被IGBT一定程度取代的GTO也很成功,至今在电网级别的应用中还很广泛。相比之下,还有很多不为人知的器件都成为了历史中的过客。不过,近年宽禁带半导体器件技术取得了不少突破,其中碳化硅(SiC)材料耐压、耐温更高,因此用碳化硅做成的MOSFET就可以直接媲美IGBT的电压、电流承载能力,而无需再使用更为复杂的IGBT结构。在电动汽车、轨道交通领域,商品化的基于SiC-MOSFET的变换器已经投入市场了。当然,理论上碳化硅材料和IGBT结构也是可以结合的,其电压、电流也会上升一个等级,或有望挤占目前硅基GTO的市场。
相关问答
单片机 输出电压有24V吗?不行。明确单片机不能直接输出24V电压。单片机的输出电压通常在5V以下,甚至有些是只有几毫伏,如果需要输出高电压,需要使用电平转换电路或者驱动芯片。电平转...
单片机 开关电源原理?单片机开关电源是一种基于电磁感应原理的高效率电源,通过改变感应电动势实现电源输出电压的调节和稳定。它主要由交流输入端、整流电路、滤波电路、开关电路、...
igbt 损坏最致命的原因?在电磁炉中,当18V工作电压异常时会使IGBT管激励电路、风扇散热系统及LM339工作失常导致IGBT管上电瞬间损坏。原因五:电磁炉工作在大电流状态下,其发热量也大,...
IGBT 为什么老烧?在电磁炉中,若0.3uf谐振电容,5uf滤波电容容量变小,失效或特性不良,将导致电磁炉LC振荡电路频率偏高,从而引起IGBT管的损坏,经查其他电路无异常时,我们...原因...
哪位知道电磁炉屡烧 igbt 该怎样解决?_住范儿家装官网检修这种故障首先是将IGBT功率管换掉,但是不要急于通电试机,否则有可能又烧IGBT功率管,用元件更换上述两个元件后,有的电磁炉就可能恢复正常工作,而...
电磁炉 igbt 型号烧管子是什么原因?_住范儿家装官网电磁炉igbt型号烧管子原因:一;同步电路异常(在线圈盘两端的有3~5个的300k~680k/2瓦的电阻,接到339的其中的一组的比较器)两端的电压相差应在0.2v之...
如何用 单片机 控制220V交流电的通断,不用继电器?朋友们好,我是电子及工控技术,我来回答这个问题。用单片机控制强电它的方法还是比较多的,我们在平时生活中的电器中都可以随处可见,比如有的电风扇控制就是用...
电磁炉 igbt 故障的原因是什么?[回答]在电磁炉中,若0.3uf谐振电容,5uf滤波电容容量变小,失效或特性不良,将导致电磁炉LC振荡电路频率偏高,从而引起IGBT管的损坏,经查其他电路无异常时,我...
igbt 驱动器模块的应用领域都有哪些?[回答]IGBT驱动电路需要满足以下要求:1.提供一定的正向和反向驱动电压,使IGBT能可靠地开通和关断。2.提供足够大的瞬时驱动功率或瞬时驱动电流,使IGBT能及...
美的电磁炉主传感器是哪个或者开路的话,一般认为是正常的。有很情况很特殊,常规测量是不出问题的,你可以人为的把它的电压升高,或者降低,这样就可以完全确定是否是...有很情...
