液压系统数字液压缸的闭环控制
本文大兰液压小编通过使用闭环控制数字液压缸实现机床刀具快进-工进-快退的运动循环过程,来说明闭环控制数字液压缸的控制方法。
在加工工件的过程中,为了提高工作效率,刀具遇到工件前都希望刀具运动较快;在加工工件的过程中,刀具切削工件受到的阻力较大,为了避免刀具折断,其运动速度应该放慢;刀具返回过程中不切削工件,同样为了提高工作效率,希望刀具运动较快。在半自动机床上通常使用液压缸来带动刀具前进,如果使用传统的控制方式, 液压系统工作原理如图1所示,系统的工作过程如下。
传统液压系统
1、快进。1YA、3YA通电,其余电磁铁断电,压力油经电磁阀1、2、3左位进入液压缸右腔,推动液压缸杆快速接近工件。
2、工进。当液压缸活塞杆前端固定的磁铁靠近霍尔开关7,2SQ通电时,电磁铁1YA、3YA、5YA通电,压力油经电磁阀1、2左位,电磁阀3右位,节流阀4进入液压缸右腔,推动液压缸活塞杆低速工进,切削工件。
3、延时。当液压缸活塞杆前端固定的磁铁靠近霍尔开关8,3SQ通电时,电磁铁1YA通电,其余电磁铁断电,液压缸停止不动。
4、快退。延时结束,电磁铁1YA、4YA通电,其余电磁铁断电,压力油经电磁阀1、2进入液压缸左腔,使液压缸快速退回,直到液压缸活塞杆前端固定的磁铁靠近霍尔开关6,1SQ通电为止。
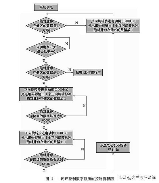
使用闭环控制数字液压缸实现上述运动,其流程图如图2所示。
闭环控制数字液压缸控制流程图
5、复位。判断绝对脉冲存储区的数据是否为零。如果是零,说明液压缸在零位;如果不是零,说明液压缸不在零位。不在零位,则反向旋转步进电动机(图2以1200Hz为例),当光电编码器返回一个脉冲信号时,说明液压缸后退了一个脉冲当量,绝对脉冲存储区的数据减1,液压缸后退到零位为止。
6、开关判断。开关按下,执行运动,否则不动。
7、报警。如果液压缸不在零位说明在工作过程当中,即使此时按下开关也不能使液压缸运动。
8、快进。给步进电动机发送正向高速脉冲(图2以1000Hz为例),同时当光电编码器返回一个脉冲信号时,说明液压缸前进了一个脉冲当量,绝对脉冲存储区的数据1。
9、工进。当液压缸走到指定的位置(图2以相对零位置6000个脉冲当量为例),即将开始加工工件时,降低发给步进电动机的正向脉冲速度(图40以200Hz为例),同样光电编码器每返回一个脉冲信号,绝对脉冲存储区的数据加1。
10、延时。当液压缸走到终点位置(图2以相对零位置6400个脉冲当量为例),根据加工要求通常在终点位置停留一段时间,在数字液压缸系统中,只需要是步进电动机停止旋转,液压缸就会停止运动。
11、后退。延时结束后,反向旋转步进电动机(图2以1200Hz为例),当光电编码器返回一个脉冲信号时,说明液压缸后退了一个脉冲当量,这时绝对脉冲存储区的数据减1,液压缸后退到零位为止。
按照以上方法控制液压缸运动的特点是;单片机绝对脉冲存储区所存储的数据和液压缸相对于零点的位移是惟一对应的,不需使用会影响液压缸控制精度的霍尔开关。通过以上方法就可以有效地保证液压缸行程精度。
相对于传统液压执行系统,数字液压执行系统具有以下优点:
①结构简单,环节少。实验当中使用一个数字缸,实现了需要三个滑阀、一个节流阀、一个普通液压缸所组成的一个液压回路系统才能实现的所有功能。
②运动规律易于改变。数字液压缸可以通过改变控制程序实现其运动速度和位移的变化,而传统液压回路系统就不容易改变其速度和位移,需要增减液压阀,改变回路结构。
③控制精度高。滚珠丝杠的导程为10mm,步进电动机和光电编码器的脉冲周期为l024PIR,数字液压缸的精度可达到0.01mm。
④相对于开环控制数字液压缸,闭环控制数字液压缸能对系统温度、压力负载、内泄及死区等因素对速度和位移产生的影响进行补偿,并且控制精度进一步提高。
感谢每一位阅读本文的朋友,你们的理解与支持是我们前进的最大动力。如果觉得本文还不错,欢迎大家点赞,分享,谢谢!想要了解更多液压行业有关资讯,请关注我们微信公众号“大兰液压系统”。
-----责任编辑:大兰企划部(大兰液压)
基于STC单片机的角度控制
宁红英,李学平,卢秀,刘芳园
(西安理工大学 信息技术与装备工程学院,陕西 西安 710048)
:利用STC12系列单片机作为控制核心,减速电机作为执行机构,以单圈电位器作为检测元件,在有限范围内实现了角度的精确控制。经过实验测试,在0°~235°的控制范围内,最大误差控制在±1°,保证了控制精度和控制速率;经过实际使用验证了该方案安全、可靠。
:TP215文献标识码:ADOI: 10.19358/j.issn.1674-7720.2017.07.010
引用格式 :宁红英,李学平,卢秀,等.基于STC单片机的角度控制[J].微型机与应用,2017,36(7):32-34,38.
0引言
*基金项目:西安理工大学教学研究重点项目(xjy1670)现代工业控制中控制对象的多样性及复杂性,控制系统中各环节的控制精度、控制速度的要求不断提高,对控制系统的性能提出了更高的要求。随着计算机技术的不断发展,信号处理精度已经普遍能够满足要求,所以衡量系统性能的优劣取决于系统中的检测环节及执行机构。执行机构从所用能源进行分类,可分为电动执行机构、气动执行机构以及液压执行机构[1]。控制系统中,角度对应执行机构的典型输出,本文对电动执行机构进行分析,以通用STC系列单片机为控制核心,以单圈电位器作为检测元件,采用PID算法,对执行机构减速电机进行控制,实现角度的精确控制[24]。
1控制系统设计思想
控制系统结构如图1所示,系统结构为典型的单值闭环控制系统,主要由单片机主控系统、驱动系统、执行机构、角度检测及显示等环节构成。
主控系统主要完成信息处理、电机驱动信号输出、驱动显示器件等功能,采用主控芯片STC12C5A60S2单片机,此芯片具有高速、低功耗、超强抗干扰等性能[5]。驱动系统主要根据主控系统的输出信号进行功率放大,驱动后级执行机构,此环节采用专用驱动模块L298N来完成。执行机构采用减速电机,完成被控对象角度的定位。角度检测采用变阻式角度传感器实现,主要完成减速电机转动角度的准确判断,并将角度转换成电压输出,角度调整范围为0~270°,输出电压在一定范围内与角度线性对应,其输出接入到主控系统的A/D转换接口。显示模块采用LCD1602液晶显示器件,主要完成设定值以及实时测量角度的显示。
图2负反馈控制结构系统工作过程形成典型的负反馈控制系统,结构如图2所示。角度传感器与执行机构中的减速电机同轴相连,当减速电机旋转时,角度传感器随之一起旋转,将减速电机的旋转角度转换成电压输出,作为反馈信号,送入到主控系统的A/D转换入口。主控系统接收到此信号之后,与设定值进行比较,得到偏差信号,控制系统一方面根据两者偏差调整PWM输出占空比,控制减速电机的转速,当偏差较大时,减速电机快速转动,随着偏差的不断减小,电机旋转速度趋于平缓,既保证了系统调整速度,又可以减小执行机构定位时旋转角度的超调;另一方面,主控系统根据偏差信号的状态,调整减速电机的旋转方向,最后使系统稳定在设定值上。
2实现方案
2.1硬件电路设计
(1)电机驱动电路
控制信号由STC12C5A16S2单片机输出。由于单片机的直流输出电流非常微弱,不能直接用来驱动电机,必须将输出的控制信号输入到电机驱动电路,进行功率放大,再驱动电机工作。本文中采用驱动芯片L298N构造驱动电路,如图3所示。驱动芯片中ENA、ENB为使能控制端,控制电机的停转,高电平有效;根据设计结构,将单片机的PWM输出端接驱动芯片的使能端ENA,单片机输出端P1.4、P1.5接驱动芯片的输入端,控制电机的正转、反转、停止等状态。
(2)电机旋转角度检测
对于电机角度检测,采用高精度的单圈电位器。减速直流电机转轴与电位器同轴相连,电机旋转带动传感器旋转轴的旋转,传感器产生一个与角度依次对应的输出电压,此电压接入单片机A/D采样端口,作为电机的位置反馈信号,软件处理过程中对所采集的信号进行非线性修正,以提高控制精度。
(3)人机接口
人机接口资源分配如图4所示。本系统中,人机接口主要涉及两个问题,一是参考值的设定,另一个是参考值以及反馈值的实时显示。参数设定采用键盘输入,设置3个按键,对角度进行“加”、“减”、“确定”功能设定;数据显示采用LCD1602液晶显示器件,完成对参考值以及反馈值的实时显示。图5电机驱动软件设计流程
2.2主要模块软件设计
(1)减速电机驱动
电机驱动软件设计流程如图5所示。通过将角度传感器输出信号与设定值进行比较,获得一个偏差信号,首先根据偏差信号的状态确定电机的运行状态,当偏差信号小于0时,控制电机正转;偏差信号大于0时,电机反转;偏差信号等于0时,电机固定在设定位置。其次在控制算法中对此偏差信号进行PID运算,控制PWM输出占空比,调整电机转速[6],实现速度的两级控制,以提高整机的调整效率,减小控制过程中角度的超调量。
(2)A/D转换
STC12C5A60S2系列单片机自带A/D转换接口,分布在P1口,图6为单片器A/D转换流程图。图6(a)为A/D转换主流程图,图6(b)为ADC数据处理过程。数据处理采用求取平均值的方法[7],数据处理过程中多次采样,剔除采样结果中最大及最小值,再求取平均值,以保证采样结果的精确度。
3测量数据及分析
系统搭建并调试完成之后,在0°~235°范围内,每隔5°改变一次设定值,对控制结果进行测试,测试误差在±1°范围内;在数据测试过程中,每改变一次设定值,系统能够非常迅速地达到新的平衡状态且超调量较小,误差曲线如图7所示。
4结论
本文主要论述了控制系统中对过程变量角度的控制,依次映射执行机构的控制过程。系统采用单片机作为主控芯片,结构紧凑、体积小、集成度高、速度快、抗干扰能力强、故障率低、操作方便;软件部分采用结构化设计,只要对程序参数稍加改动就可以很快适应新的环境,系统易维护,集成了数据采集、数据处理、控制电机运行状态等功能,同时也体现了经典控制理论在控制过程中良好的控制效果。经过实际测试,角度在0°~235°时,最大误差可控制在±1°范围。
参考文献
[1] 李开元,刘洪运,王卫东,等.基于STC单片机的温控热计费采暖阀门的设计[J].电子技术应用,2011,37(5):56-59,63.
[2] 郭天祥.51 单片机C语言教程 [M]. 北京 : 电子工业出版社 ,2009.
[3] 赵新.基于PID算法的PWM单片机的帆板控制[J].信息与电脑,2016(7):33-34.
[4] 赫建立,朱龙英,成磊,等.串联机器人轨迹跟踪控制模糊自适应PID算法的误差修正[J].电子技术应用,2015,41(1):60-63,67.
[5] 余松科,方方,李婷,等.PWM调速对直流电机运行特性的影响研究[J].微型机与应用,2015,34(13):28-30,34.
[6] 史敬灼,刘玉.超声电机简单专家PID速度控制[J].中国电机工程学报,2013,33(36):120-125.
[7] 刘春辉,张颖超,许超,等.自动气象站数据采集器的设计[J].电子技术应用,2014,40(6):36-38.
相关问答
工程机械运用技术是干什么的?具有必备的理论基础知识和专门知识的基础上,重点掌握从事本专业领域实际工作的基本能力和基本技能,具有良好的敬业精神、创新精神和协作精神2主要理论...3...
河南省漯河市技师学院怎么样?学院简介漯河职业技术学院是教育部批准成立的一所公办全日制普通高等院校。中国十大特色职业院校,河南省示范性高职院校建设单位。漯河技师学院是由国家人力...
沛县路通职业学校有哪些专业?学校设置道路桥梁工程与施工、工程机械运用与维修、新能源汽车运用与维修、工业机器人技术应用、无人机操控与维护、动漫与游戏设计等6个专业,建有人工智能实...
机械电子工程专业课程? - 原来大宁是龙猫 的回答 - 懂得《机械制图》、《机械设计基础》、《机电传动控制》、《机械工程控制基础》、《液压传动与控制》、《单片机原理与接口技术》、《电子技术》、《数...
长春信息技术职业学院机电一体化都学什么?机电一体化学习内容包括:核心课程包括机械制图、电工技术基础、工程力学、机械设计基础、机电控制技术、自动化控制原理;实训课程包括电工技术基础实训、电子...
网友们请赐教!多路阀 液压 测试台应用范围有哪些?大家推荐一下[回答]多路阀液压测试台设备特点1、采用美国进口气动泵做压力源,试验压力高,高可达690MPa,输出压力可以无级调节,升压速率可以自由设定;2、采用多泵供压,...
舵机为什么不会转,用 单片机 驱动只会哒哒响?原因是船舶失电、导致舵机无法正常工作。液压动力系统故障、导致舵机无法正常工作。轴承故障、导致舵机无法正常转动。船舶擦底或搁浅等导致舵机、舵叶损坏...
机电一体化主要学哪方面的知识?机电一体化是一门综合性学科,主要涉及机械、电子、自动控制和计算机等多个学科领域的知识。以下是机电一体化主要涵盖的几个方面的知识:1.机械工程:包括机械...
机械设计制造及其自动化毕业后可以干什么工作?(1)从事机械设计与制造加工工艺规程的编制与实施工作;(2)从事机械、电气、液压、气压等控制设备的维护维修工作;(3)从事工艺工装的设计、制造工作;...(9...
山西大学自动化系怎么样?设有哪些专业? 申请方[回答]设有控制科学与工程一级学科硕士学位授权点。有自动化、测控技术与仪器、机械电子工程3个本科专业。其中控制理论与控制工程学科是山西省重点扶持学...
